ZX臥式自吸離心泵規格型號及結構圖精選
ZX臥式自吸離心泵規格型號及結構圖
今天上海沈泉自吸泵廠家為大家帶來的內容是關于臥式自吸離心泵的性能參數及結構圖等方面的知識,希望能夠讓大家更加的了解這么一款優秀的泵。也希望大家能夠喜歡,現在就請大家跟著小編一起來看看下面的內容吧。
一、ZX臥式自吸離心泵概述:

ZX系列型泵是臥式自吸離心泵。該型式泵 與其它型式的自吸離心泵比較,因為泵本身沒 有逆止閥,結構Z為簡單;工作Z為可靠;無 故障工作時間長,維護、使用方便、體積小、 重量輕、效率高、在設計上做了特別的考慮與 相同口徑的泵比較,排量大、性能高。
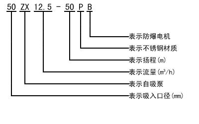
二、ZX臥式自吸離心泵型號意義:

三、ZX臥式自吸離心泵規格型號(性能參數):

四、ZX臥式自吸離心泵結構圖:

相關延伸閱讀:臥式自吸離心泵哪家好?
關于這一問題的話,其實并不好說,因為每個生產廠家的自吸泵在價格質量上都不一樣,并且,廠家的好不好不是一個人說了算的,得靠大眾群體來決定的,不然我說某某廠家好,你也不會相信吧。所以一個廠家好不好,可從價格質量服務以及用戶對他的評價等方面來決定的。
那么,到底臥式自吸離心泵哪家好呢?就這一問題的話,小編覺得大家可以根據綜合的打聽及了解后就能得出到底哪家好了。
即熱大家都看到這了,小編還是建議大家仔細看看我們的產品,因為我們的產品無論是在價格還是質量服務上都是在業內得到了一致的良好口碑的。歡迎大家前來咨詢哦,廠家所有的產品均是直銷及包郵哦~
本文標題: ZX臥式自吸離心泵規格型號及結構圖本文地址:http://m.zhanzhangnet.com/QA/812.html
技術服務
推薦產品

- ISG立式管道離心泵
上海沈泉泵閥制造有限公司為您提供:ISG立式管道離心泵的性能參數表,安裝尺

- ISW臥式管道離心泵
上海沈泉泵閥制造有限公司為您提供:ISW臥式管道離心泵的性能參數表,安裝尺

- SPG立式屏蔽管道離心泵
上海沈泉泵閥制造有限公司為您提供:SPG屏蔽管道離心泵的性能參數表,安裝尺

- CQB-L磁力立式管道離心泵
上海沈泉泵閥制造有限公司為您提供:CQB-L磁力管道離心泵的性能參數表,安裝





